网站首页  词典首页


请输入您要查询的字词:

 

字词 重庆钢铁集团特殊钢有限公司
类别 中英文字词句释义及详细解析
释义

重庆钢铁集团特殊钢有限公司


重庆钢铁集团特殊钢有限公司始创于1934年,解放后先后更名为一〇二厂、重庆钢厂、重庆特殊钢厂和重庆特殊钢(集团)公司等名称。60多年来,经过多次新建和改扩建,重庆钢铁集团特殊钢有限公司已发展成为我国特殊钢生产和开发的重点骨干企业,具有生产优质钢35万吨、钢材30万吨和精密合金500t的生产能力,能生产不锈钢、高工钢、易切钢、合金结构钢、合金工具钢、轴承钢、弹簧钢、模具钢、精密合金、碳素工具钢和碳素结构钢共800多个钢号、7000多种规格的板、棒、丝、带产品,广泛应用于我国兵器、航空、航天、电子、核能、舰艇、机械、汽车、石化等工业,部分产品还远销欧美、东南亚国家或地区,为我国经济建设和国防事业的发展做出了重要贡献。“七五”以来,该公司先后有近200项科研项目通过鉴定,获国家及部、省、市奖134项,其中国家发明奖11项,国家科技进步奖10项,国家自然科学奖1项,国家优秀新产品“金龙”奖3项。

重庆钢铁集团特殊钢有限公司是我国最早生产不锈钢的企业之一,研制或合作研制的不锈钢耐酸钢、耐蚀合金、耐热钢、气阀钢、无磁钢、低温钢等多次获得国家科技进步奖、国家发明奖和部、省、市级科技进步奖。材料广泛应用于我国航空、航天、原子能、石油、化工、动力、汽车及轻纺等军工民品行业。

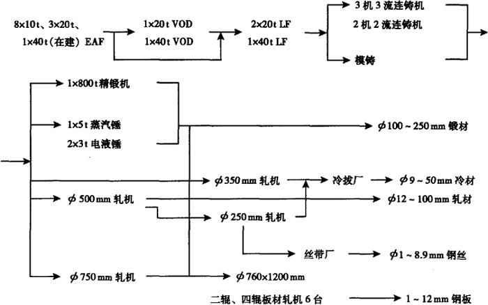
该公司年产不锈钢2万吨左右,生产技术成熟,工艺稳定,产品质量可靠,许多牌号性能和质量达到或超过国外同等牌号水平。00Cr20Ni25Mo4.5Cu性能与质量达到瑞典ZRK65、法国UB-6钢水平,广泛应用于石油化工、海洋开发、化肥等行业;耐中等浓度硫酸不锈钢0Cr12Ni25Mo3Cu3Si2Nb的耐蚀性能达到或超过了国外着名的Carpenter20cb-3、Incoloy825和эй943等水平,广泛应用于化工、染料、制药等行业;双相不锈钢0Cr25Ni6Mo3CuN质量与性能达到国外Ferralium255水平;专利产品稀土耐热钢的抗氧化性和热强性与Incocl601镍基合金相当;21-4NWNb、6Cr21Mn10MoVNbN阀门钢质量和性能达到德国DIN1748-1984标准水平,广泛应用于重负荷柴、汽油机排气阀;无磁钢45Mn17A13、30Mn20A13、15Mn26A14、Mn17A12CuV等牌号,广泛应用于大型变压器等军、民用无磁结构材料中。该公司不锈钢生产主要工艺流程及装备如下图。

随便看

 

离鸟网收录3541549条中英文词条,其功能与新华字典、现代汉语词典、牛津高阶英汉词典等各类中英文词典类似,基本涵盖了全部常用中英文字词句的读音、释义及用法,是语言学习和写作的有利工具。

 

Copyright © 2004-2024 vtrois.com All Rights Reserved
更新时间:2026/4/19 6:38:46