1.间歇蒸煮生产流程
国内碱法蒸煮蔗渣普遍使用蒸球,流程简单。一般为:
蔗渣→螺旋预浸器→蒸球→喷放锅
蔗渣黑液预煮湿法除髓间歇蒸煮的生产流程见图5-5-6。

图5-5-6 黑液预煮湿法除髓间歇蒸煮的生产流程
2.连续蒸煮生产流程
连续蒸煮蔗渣浆具有生产效率高、质量稳定,用电用汽没有高峰负荷,容易实现自动化,劳动强度低等优点。国外几乎都采用连续蒸煮的流程生产蔗渣浆,国内也在发展连续蒸煮。蔗渣连续蒸煮采用的设备有立式连续蒸煮器和横管式连续蒸煮器。图5-5-7~图5-5-9是蔗渣连续蒸煮生产流程。

图5-5-7 国内某厂立式连续蒸煮流程图
1-刮板运输机 2-预浸渍机 3-螺压机 4-立式螺旋推进器 5-格仓加料器 6-卧式螺旋管 7-立式蒸煮管 8-分离器 9-Φ300盘磨机 10-Φ500盘磨机 11-真空洗浆机 12-双辊齿式
计量器

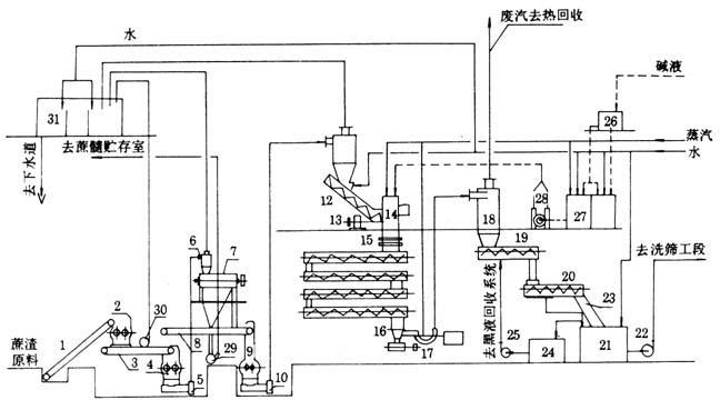
图5-5-8 国内某厂横管式连续蒸煮流程图
1-斜升输送带 2-蔗渣打散机 3-平皮带输送机 4-蔗渣均料器 5-1蔗渣风送机 6-旋风分离器 7-蔗渣除髓机 8-刮板输送带 9-双辊计量器 10-2蔗渣风送机 11-旋风除尘器 12-预压螺旋 13-螺旋给料器 14-防反喷装置 15-蒸煮管 16-翼式出料器 17-S排料阀 18-喷放接受器 19-螺旋输送槽 20-螺旋挤浆机 21-粗浆缓冲池 22-粗浆泵 23-曲筛 24-黑液槽 25-黑液泵 26-贮碱槽 27-配碱槽 28-比例加碱泵 29-蔗髓风送机 30-吸尘风机 31-水膜除尘器

图5-5-9 国外蔗渣连续蒸煮流程图