网站首页  词典首页


请输入您要查询的字词:

 

字词 矩形波弧焊电源的工作原理和类型
类别 中英文字词句释义及详细解析
释义

矩形波弧焊电源的工作原理和类型


一般交流弧焊电源输出近似正弦波。正弦波电流过零缓慢,影响电弧稳定,为此研制了矩形波交变弧焊电源,它电流过零极快,电弧稳定性得到提高。

1.矩形波弧焊电源的类型

按矩形波形成的方式不同分为四类:晶闸管电抗器式,逆变式,数字开关式,饱和电抗器式。

2.主要类型的工作原理

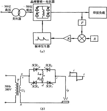
(1)晶闸管电抗器式矩形波弧焊电源的工作原理如图11-19所示。降压变压器T,将380V、50Hz的电压降至数十伏,经SCR1、SCR3和SCR2、SCR4开关作用和Ldc的贮能作用获得带尖峰的矩形波。控制SCR1、SCR3和SCR2、SCR4的导通角,可以改变正、负半波的幅值和时间比。准确地控制正、负半波的能量比,满足某些特殊弧焊工艺的需要。通过电流负反馈,可获得下降外特性。若将图11-19b进行改造,去掉RD,短接b、c点,从e、d引出焊接电流,可用作直流弧焊电源。此时Ldc作为输出电抗器起滤波和改善动特性作用。

图11-19 晶闸管电抗器式矩形波弧焊电源原理图

(a)原理方框图 (b)主电路及输出波形图

(2)逆变式矩形波弧焊电源的工作原理:如图11-20所示。降压变压器将380V、50Hz的交变电压,降至数十伏。晶闸管整流器进行可控整流获得幅值可调的直流,并通过电流负反馈获得所需的下降外特性。电抗器滤波后得到稳定的直流。晶闸管逆变器将直流变成矩形波交流的原理如图11-20b所示。当SCR1、SCR3与SCR2、SCR4交替导通时,在a、b二点间即可输出矩形波焊接电流,其波形在前沿有一尖峰,这是电容C1造成的。它有利于电弧引燃,对稳弧有利。

图11-20 逆变式矩形波弧焊电源原理

(a)逆变式矩形波弧焊电源原理框图 (b)逆变主电路及其波形

随便看

 

离鸟网收录3541549条中英文词条,其功能与新华字典、现代汉语词典、牛津高阶英汉词典等各类中英文词典类似,基本涵盖了全部常用中英文字词句的读音、释义及用法,是语言学习和写作的有利工具。

 

Copyright © 2004-2024 vtrois.com All Rights Reserved
更新时间:2026/4/21 0:45:41