网站首页  词典首页


请输入您要查询的字词:

 

字词 真空回潮设备
类别 中英文字词句释义及详细解析
释义

真空回潮设备


(一)STE真空回潮机

1.结构特点

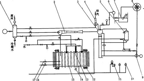
(1)透波瓦克(turbovac)STE型真空回潮机的回潮筒体为矩形;两端密封门的开启与关闭有手动或气动旁滑式、电动提升式或及液压曲柄连杆升降式;导轨上的烟包车进出回潮筒时由牵引车传动,也可由辊道传送或链条传送。

(2)该机由两级蒸汽喷射器、冷凝器和消声器组成抽真空系统。结构较简单,工作性能稳定。回潮筒内最高真空度可达667~1067Pa(99.3%~99.0%)。

(3)放汽系统是由蒸汽喷嘴及水雾化单元组成。既可喷汽,也可汽水混合喷射成雾状,按预设温度而定。

(4)STE真空回潮机见图9-1-1所示。其控制系统按进出料、开关门、抽真空、放汽喷水回潮及破空的程序进行,可自动和手动操作。

图9-1-1 STE真空回潮机示意图

1-蒸汽分配器 2-一级蒸汽喷射器 3-冷凝器 4-二级蒸汽喷射器 5-浮箱 6-冷却水泵 7-水箱 8-冷却塔 9-冷凝水泵 10-真空计 11-V型真空计 12-锁紧门气缸 13-喷水放汽组件 14-远程温度记录仪 15-回潮筒体 16-破空阀 17-安全阀

2.主要技术参数

(1)STE真空回潮机规格:见图9-1-2及表9-1-1所示。

图9-1-2 STE真空回潮机外形图

表9-1-1STE真空回潮机规格尺寸 单位:mm

(2)STE真空回潮机动力消耗量:见表9-1-2所示。表中所示数值是按每批烟包三周期回潮,包温为65℃的条件下的平均数。

表9-1-2 STE真空回潮机动力消耗

(3)回潮质量指标:

烟包回透率: >98%;

潮后烟叶含水率增量: 2%~4%;

潮后烟叶温度: 50~70℃;

双周期回潮时间: 25min。

3.生产厂家

奥地利席夫施腾(SCHIFF & STERN)公司。

(二)HHG真空回潮机

1.结构特点

(1)该设备的回潮筒体为矩形,两端密封门由液压操作升降,烟包由托板装载由辊道输送进出回潮筒。控制系统包括每批烟包回潮周期设定、温度控制与记录、真空度显示及自动操作与手动操作选择等。

(2)真空系统是由机械真空泵、增压泵、Z/4H或Z/6H冷却装置、冷凝器等所组成。烟叶回潮时,第一次抽真空主要靠机械真空泵和增压泵来完成;第二次与第三次获得真空则依靠冷却装置,即由一个配有氟利昂制冷装置的冷凝器将回潮筒内蒸汽迅速冷凝而获得真空。

(3)每批烟包回潮一般为三个周期。第一个周期用机械真空泵抽空至667~800Pa后放汽回潮;第二个周期通过冷凝器将回潮筒内蒸汽冷凝至真空度6666Pa后再次放汽回潮;第三个周期与第二个周期的过程相同,放汽后停2min开门。全过程为22~25min。

真空回潮机见图9-1-3所示。

图9-1-3 HHG真空回潮机示意图

1-蒸发器 2-液体分离器 3-氟利昂压缩机 4-冷凝器 5-液体接收器 6-过滤器 7-水泵 8-水冷却单元 9-喷嘴 10-气动阀 11-汽水分离器 12-回潮筒 13-一级冷凝塔 14-增压泵(罗茨泵) 15-二级冷凝塔 16-机械真空泵 17-水泵 18-喷射箱 19-水泵

2.主要技术参数

COMAS真空回潮机有4-HHG型及6-HHG型(分别带有Z/4H和Z/6H型冷却装置)。其设备性能如见表9-1-3所示。

表9-1-3 HHG真空回潮机性能

3.生产厂家

意大利COMAS公司。

(三)WZ2型真空回潮机

1.结构特点

该机与COMAS公司HHG设备结构相同,国内转化设计生产。设备新旧型号对照及设备结构区别见表9-1-4。

表9-1-4 WZ2型真空回潮机新旧型号对照及结构区别

2.主要技术参数

技术指标见表9-1-5。

表9-1-5 WZ2型真空回潮机主要技术参数

3.外形尺寸

见表9-1-6及图9-1-4

表9-1-6 WZ2型真空回潮机外形尺寸

图9-1-4 W Z2型真空回潮机外形图

4.生产厂家

北京长征高科技公司。

(四)WZ1及WZ11型真空回潮机

1.结构特点

(1)该机采用蒸汽喷射泵进行抽空,结构简单,抽空速度快。根据不同的抽空要求,分别采用二级喷射或三级喷射抽空。

(2)回潮筒开门方式可采用液压提升式或侧开平拉式。烟叶进出回潮筒可采用辊道输送、牵引输送或铲车输送。

(3)整机采用PLC控制,回潮周期可在1~3次之间任选,每一周期的参数可根据需要设定。

(4)设备新旧型号对照及设备结构区别见表9-1-7。

表9-1-7WZ1及WZ11型真空回潮机新旧型号对照及结构区别

见表9-1-8。

表9-1-8 WZ1及WZ11型真空回潮机主要技术参数

3.外形尺寸

见表9-1-9和图9-1-5。

表9-1-9 WZ1及WZ11型真空回潮机的型号及外形尺寸

图9-1-5 WZ14型真空回潮机外形图

4.生产厂家

北京长征高科技公司。

(五)WZ12及WZ13真空回潮机

1.结构特点

(1)该机采用二级或三级蒸汽喷射系统抽真空,筒体内腔由不锈钢板焊接而成。

(2)回潮筒的门采用侧拉门或垂直提升结构。采用可编程控制器(PLC)控制回潮全过程,回潮周期可根据要求设定。

(3)设备本身不包括循环水冷却系统;冷却水循环系统可与其他系统合用,亦可单独配置。设备新旧型号对照及结构区别见表9-1-10。

表9-1-10WZ10及WZ13型真空回潮机新旧型号对照及结构区别

2.技术参数及外形尺寸

WZ131及WZ132型真空回潮机主要技术参数见表9-1-11;外形尺寸见图9-1-6。

表9-1-11 WZ131及WZ132型真空回潮机技术参数

图9-1-6 WZ131及WZ132真空回潮机外形图

注:图中1′=2·54cm 2′=5.08cm 3′=7.62cm 5′=12.7cm 7′=17.78cm。

3.生产厂家

昆明船舶设备集团公司。

(六)其他型号的真空回潮机

其他型号真空回潮机见表9-1-12。

表9-1-12WZ13、WZ14、WZ15 WZ16、WZ3、WZ31型真空回潮机新旧型号对照及结构特征

随便看

 

离鸟网收录3541549条中英文词条,其功能与新华字典、现代汉语词典、牛津高阶英汉词典等各类中英文词典类似,基本涵盖了全部常用中英文字词句的读音、释义及用法,是语言学习和写作的有利工具。

 

Copyright © 2004-2024 vtrois.com All Rights Reserved
更新时间:2026/4/20 21:17:04