网站首页  词典首页


请输入您要查询的字词:

 

字词 晶闸管交直流开关电路
类别 中英文字词句释义及详细解析
释义

晶闸管交直流开关电路


利用晶闸管作交直流无触点开关应用越来越广泛。在各种可编程控制器及各种固态继电器的开关量输入、输出电路中,普遍采用了晶闸管开关电路。

1.单稳态直流开关电路

图8-11所示单稳态直流开关电路的特点是触发功率大,可同时触发多只串并联的可控硅,输出脉冲为宽脉冲,而且宽度可调。

图8-11 单稳态直流开关电路

移相范围:决定于输入脉冲的移相范围。

应用场合:要求大功率脉冲输出场合。

利用小容量可控硅组成开关电路,对输入脉冲进行放大。

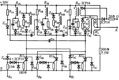
2.三稳态开关电路

三稳态开关电路如图8-12所示。

宽脉冲变压器BM的去磁绕组W3仅画了一相,其他二相电路相同。

BM的二次侧绕组W2和尖脉冲变压器二次侧绕组仅画了C相的一组,其他相的电路相同。图中未注参数的元件可查表8-16,三相的相应元件参数相同,如R1A=R1R=R1c=R1

图8-12 三稳态开关电路

表8-16 图8-12的三稳态开关电路参数

注:三相的相应元件参数相同。即表中C1(A、B、c)即为C1A、C1B、C1c。其余皆同。

三稳态开关电路的特点是输出脉冲功率大,脉冲宽度为120°。附加尖脉冲变压器,脉冲前沿很陡(脉冲波形见图8-13)。

图8-13 三稳态开关电路输出脉冲波形

移相范围:决定于输入脉冲的移相范围。

应用场合:三相大功率可控整流,可控硅元件串并联较多的情况。

3.典型晶闸管交直流开关电路

几种典型的晶闸管交直流开关电路见表8-17。

表8-17 几种典型的晶闸管交直流开关电路

随便看

 

离鸟网收录3541549条中英文词条,其功能与新华字典、现代汉语词典、牛津高阶英汉词典等各类中英文词典类似,基本涵盖了全部常用中英文字词句的读音、释义及用法,是语言学习和写作的有利工具。

 

Copyright © 2004-2024 vtrois.com All Rights Reserved
更新时间:2026/4/20 7:04:49