空气吹出法的主要工序为:原料液的酸化及氧化;空气吹出;化学吸收;水蒸汽蒸馏等。工艺流程见图6-3-12、图6-3-13。

图6-3-12 空气吹出法制溴工艺流程图

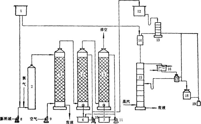
图6-3-13 空气吹出法制溴工艺设备流程图(碱吸收法)
1-酸高位槽 2-氧化塔 3-吹出塔 4-吸收塔Ⅰ 5-吸收塔Ⅱ 6-碱液循环槽 7-碱液循环槽 8-原料液泵 9-鼓风机 10-碱液循环泵 11-碱液循环泵 12-完成液高位槽 13-回收塔 14-反应槽 15-蒸馏塔 16-冷凝器 17-溴水分离瓶 18-贮溴瓶 19-成品溴坛
含溴原料液(海水,低浓度卤水或地下卤水)由原料液泵8送入氯气氧化塔2:来自酸高位槽1的硫酸或盐酸及液氯瓶中的氯气,都按一定的流量比例流入进料管路。在塔内将溴离子氧化成游离溴。含游离溴的原料液由氧化塔顶流出,进入吹出塔3;空气经鼓风机由塔底吹入,气、液在填料表面逆流接触,游离溴被解吸出来,随空气由塔顶排出;废液由塔底排出,经过碱中和后排出生产系统。含溴空气与吸收塔Ⅰ、Ⅱ中的碱液逆流接触,溴蒸汽被碱液吸收,反应生成NaBr或NaBrO3。吸收液不断循环,当含溴量达到一定浓度后,转入吸收完成液高位槽12,被解吸后的空气由吸收塔Ⅱ的顶端排空。吸收完成液经回收塔13进入反应槽14,与酸高位槽1来的酸接触,使其中的溴离子再被氧化成游离溴,进入蒸馏塔15,用水蒸汽蒸馏。提溴后废液由塔底排出,溴蒸汽进入冷凝器16,冷凝液进入溴水分离瓶17,溴水回蒸馏塔15进行重新蒸馏,液态溴进入贮溴瓶18,计量后用溴坛包装,成为产品溴。